Odpowiedz 
 
Ocena wątku:
  • 0 Głosów - 0 Średnio
  • 1
  • 2
  • 3
  • 4
  • 5
V640 uszkodzone
SP6IX Offline
SP9COO
*

Liczba postów: 17
Dołączył: 23-06-2009
Post: #1
V640 uszkodzone
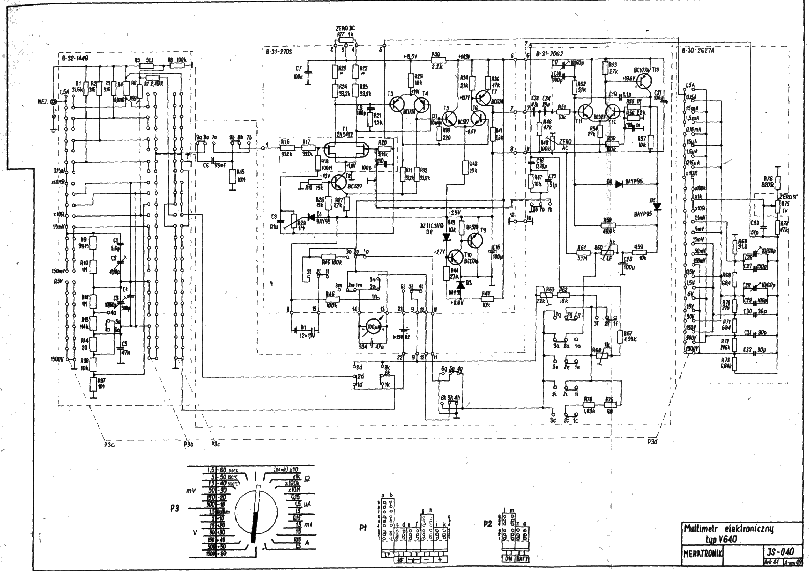
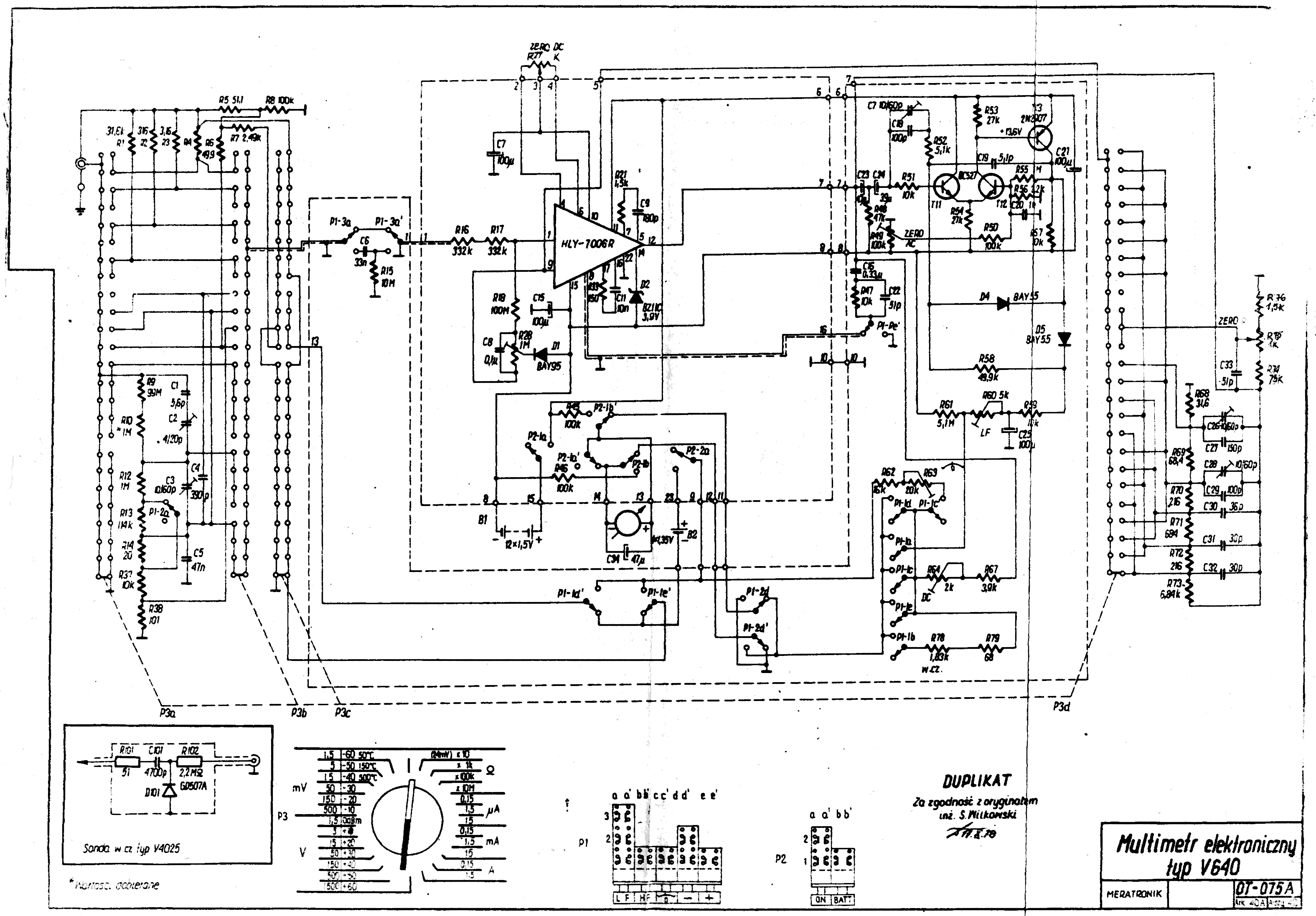
V640 mam uszkodzone wejście w.cz ,nie mając schematu nie wiem jak do tego się zabrać .Pytanie czy ktoś z kolegów ma schemat (wiem że są dwie wersje) jak to rozróżnić i czy wogule jest sens naprawy Huh bo pozostała część przyrządu jest sprawna.
31-03-2014 22:13
Odwiedź stronę użytkownika Znajdź wszystkie posty użytkownika Odpowiedz cytując ten post
EX_USER01 Offline
Account not Activated

Liczba postów: 27
Dołączył: 21-10-2009
Post: #2
RE: V640 uszkodzone
Chyba za mała rozdzielczość... Daj znać - mogę wysłać na priva.


Załączone pliki Miniatury
İmage İmage
(Ten post był ostatnio modyfikowany: 31-03-2014 23:04 przez EX_USER01.)
31-03-2014 23:04
Znajdź wszystkie posty użytkownika Odpowiedz cytując ten post
SP2IPT Offline
Jakub
***

Liczba postów: 233
Dołączył: 01-03-2012
Post: #3
RE: V640 uszkodzone
Uszkodzone wejscie w.cz. czy sonda? Moze tylko dioda zniszczona?

pz
01-04-2014 8:01
Znajdź wszystkie posty użytkownika Odpowiedz cytując ten post
SP6IX Offline
SP9COO
*

Liczba postów: 17
Dołączył: 23-06-2009
Post: #4
RE: V640 uszkodzone
Tylko przyrząd sonda sprawna była walnięta dioda wstawiłem taką samą na innym mierniku pokazuje dobrze.
01-04-2014 16:35
Odwiedź stronę użytkownika Znajdź wszystkie posty użytkownika Odpowiedz cytując ten post
SQ9JXT Offline
Tomek
****

Liczba postów: 493
Dołączył: 05-04-2011
Post: #5
RE: V640 uszkodzone
(01-04-2014 16:35)SP9COO napisał(a):  Tylko przyrząd sonda sprawna była walnięta dioda wstawiłem taką samą na innym mierniku pokazuje dobrze.

W jakim języku to powyższe jest napisane, bo po polsku na pewno nie?
To w końcu co było uszkodzone, sonda czy przyrząd?

Pozdrawiam!
02-04-2014 9:47
Znajdź wszystkie posty użytkownika Odpowiedz cytując ten post
SP6IX Offline
SP9COO
*

Liczba postów: 17
Dołączył: 23-06-2009
Post: #6
RE: V640 uszkodzone
Tomek nie czepiaj się przecinka ale z czytania masz u mnie trzy.Napisałem że tylko przyrząd ,bo sonda sprawna na innym mierniku jest OKShyHuh
SP1HQA dziękuję za schematy ,teraz zostało sprawdzić jaki to typ i szukać albo hybrydy albo podwójnego FETa ale to zobaczę jak otworze.
02-04-2014 12:37
Odwiedź stronę użytkownika Znajdź wszystkie posty użytkownika Odpowiedz cytując ten post
SQ6ADE Offline
Radjoamator.
****

Liczba postów: 540
Dołączył: 05-04-2010
Post: #7
RE: V640 uszkodzone
W którymś RE był opis jak zastąpić tą hybrydę w V640.

tylko na FM UKF -> Just True Sound Hi-Fi Smile
02-04-2014 12:40
Znajdź wszystkie posty użytkownika Odpowiedz cytując ten post
SP6IX Offline
SP9COO
*

Liczba postów: 17
Dołączył: 23-06-2009
Post: #8
RE: V640 uszkodzone
SQ6ADE tak ale po tylu przeprowadzkach nie mam jak tego odszukać z braku publikacji wszystko przepadło ,teraz tylko muszę prosić kolegów którzy mają tą publikację by ją udostępnili .Z góry dziękuję .
02-04-2014 12:49
Odwiedź stronę użytkownika Znajdź wszystkie posty użytkownika Odpowiedz cytując ten post
SQ6ADE Offline
Radjoamator.
****

Liczba postów: 540
Dołączył: 05-04-2010
Post: #9
RE: V640 uszkodzone
Koniec języka za przewodnika. Znaczy gógiela się pyta i ciach - skany jak na tacy :
http://www.trioda.com/forum/viewtopic.php?f=25&t=24498

tylko na FM UKF -> Just True Sound Hi-Fi Smile
02-04-2014 13:56
Znajdź wszystkie posty użytkownika Odpowiedz cytując ten post
SQ9JXT Offline
Tomek
****

Liczba postów: 493
Dołączył: 05-04-2011
Post: #10
RE: V640 uszkodzone
(02-04-2014 12:37)SP9COO napisał(a):  Tomek nie czepiaj się przecinka ale z czytania masz u mnie trzy.Napisałem że tylko przyrząd ,bo sonda sprawna na innym mierniku jest OKShyHuh
SP1HQA dziękuję za schematy ,teraz zostało sprawdzić jaki to typ i szukać albo hybrydy albo podwójnego FETa ale to zobaczę jak otworze.

Nie czepiam się, ale trzeba pisać poprawnie, bowiem swoim pisaniem wystawiasz sobie świadectwo.

Co do naprawy. Poniżej dwa linki, przydatne w naprawie:
http://www.elektroda.pl/rtvforum/download.php?id=19195
http://www.elektroda.pl/rtvforum/download.php?id=326019

Powodzenia!
(Ten post był ostatnio modyfikowany: 03-04-2014 8:53 przez SQ9JXT.)
03-04-2014 8:53
Znajdź wszystkie posty użytkownika Odpowiedz cytując ten post
Odpowiedz 


Skocz do:


Użytkownicy przeglądający ten wątek: 1 gości